服务支持
服务支持

晶庆光电坚持“服务创造价值,专业赢得信任”的服务理念,为客户提供专业优质的产品和满意的服务。

读码器IO接线问题解决思路

ID2000系列:

1、两个输出通道同时输出信号
解决思路:
a、检查输出参数设置中的输出事件是否设置重复
B、检查输出接线中是否有接输出上下拉电阻(紫白线)
2、继电器短接不触发问题
解决思路:
a、检查输入上拉电阻线是有接(粉色线)
b、信号线短接负极,触发源选择低电平,信号线短接正
极,触发源选择高电平或者上升沿
3、无法驱动继电器问题
a、继电器需用有源继电器,如左图所示
b、输出信号由输出持续时间参数决定单位为us,设置值
过小也无法驱动继电器
c、检查继电器供电电压与读码器供电电压是否一致

4、目前暂不建议使用NPN传感器

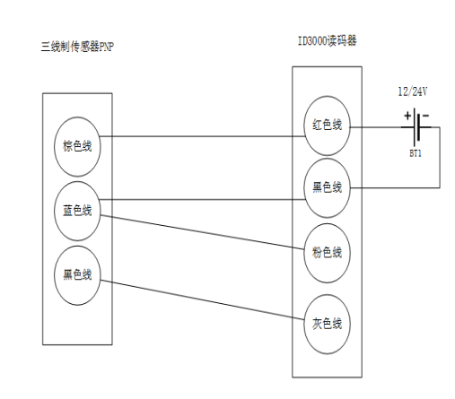
ID3000系列:

1、接传感器无法触发
解决思路:
a、检查输入通道参数选择是否正确
B、检查触发源是否设置正确
2、外接传感器,在没有触发信号时,相机自动触发
解决思路:
a、将粉色线作为输入共端接入
3、无法驱动继电器(ID3000可驱动线圈继电器)
解决思路:
a、输出信号由输出持续时间参数决定单位为us,设置值
过小也无法驱动继电器

b、检查继电器供电电压与读码器供电电压是否一致

一本三道a无线码一区综合

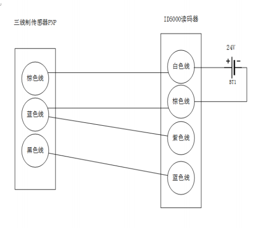
ID5000系列:

1、接传感器无法触发
解决思路:
a、检查输入通道参数选择是否正确
B、检查触发源是否设置正确
C、检查输入共端线(紫色线)是否接入
2、无法驱动继电器(ID5000可驱动有源继电器)
解决思路:
a、输出信号由输出持续时间参数决定单位为us,设置值
过小也无法驱动继电器
b、检查继电器供电电压与读码器供电电压是否一致
一本三道a无线码一区综合